LR4 Talk about the Land Rover LR4 within.
Sponsored by:
Sponsored by:

2014 LR4 Will not shift out of park

Thread Tools
 
Search this Thread
 
Old Jan 7, 2023 | 08:27 AM
  #1  
Jrod4484lr4's Avatar
Thread Starter
|
4wd Low
Joined: Jan 2023
Posts: 13
Likes: 0
From: Houston Texas
Default 2014 LR4 Will not shift out of park

Hello everyone. Looking for some Land Rover expertise.
this is a lengthy post I do apologize.
My wife told me a recently that her LR4 felt like it was shifting rough or slow maybe. Well within that time she told me one day she couldn't get it out of park and then suddenly it went into gear... I just thought of it as a quirky electronic transmission deal. I drove it and didn't really feel anything weird with the shift but I don't drive it enough to compare.
Well a few weeks ago she pulls out into traffic and it went out of gear, but then she was able to drive it home, but couldn't go over 30mph. She then told me it was smoking when she got home. I get home do some inspecting and found a fresh oil leak my guess was the valve cover.
So i looked up the fault and at that time it was just p2701 friction element B blah blah. Looked that up in pro demand amd basically says replace transmission and I believe quantity and quality of the transmission fluid.
I decided to change the pan, and ran Pentosin ATF8. I followed the proper procedures for filling the transmission also. After this I noticed the shifts were wayyyy smoother, like butter.
Well about a week later we were on the freeway and the transmission went out of drive with transmission fault and we coasted in neutral and I towed it home.
I thought hey lets drain the transmission again, so I did but after I warmed it up it wouldn't take anymore fluid.
No I have a TCM P1707-77 TRANSFER CASE NEUTRAL OR PARK/NEUTRAL INDICATION CIRCUIT, ECM U0402 INVALID DATA SENT FROM TRANSMISSION CONTROL MODULE, IPC U0102 LOST COMMUNICATION WITH TRANSFER CASE CONTROL MODULE. Is this possibly something electrical like maybe a TCM maybe or is the transmission shot? from what I believe the U codes aren't to concern and after chasing my tail I see I dont have a TCCM so the u0102 may be because of that, but when I clear the codes and shift into gear the p1707 and u0402 come back. I'm getting ready to start ringing wires between the shifter and tcm. When I took the battery out see these bundles of wire not wrapped in the picture attached, that's not from me that was already like that. I'm sure it didn't come from factory like this.

Wire bundle behind battery

Bare wires bunched up
 

Last edited by Jrod4484lr4; Jan 7, 2023 at 08:29 AM. Reason: Add picturea
Reply
Old Jan 7, 2023 | 06:30 PM
  #2  
SeattleDriver's Avatar
Rock Crawling
Joined: Mar 2021
Posts: 256
Likes: 76
From: Seattle
Default

When you changed the pan, I presume that means you installed a new plastic pan with filter? I’m not familiar with that code, but if it’s telling you the B clutch is heavily worn then you’ll want a clean filter in there to help capture the crud in your transmission.

People say U-Codes can be ignored, but I disagree. They are a symptom of a problem and almost always related! The TCM is in the valve body. It is rare to have a TCM problem unless you’ve messed with the TCM or connector plug (connects at back of transmission).

There is a shift position sensor switch on the side of the valve body (in the transmission). Metal fragments can build up on the switch and cause shifting problems. I *think* this could be related to your problem. The other thought
I have would be solenoids misbehaving because there is too much metallic crud in the fluid, this is a known problem on Ford ZF clones.

Sorry I cannot be more definitive, but hopefully this gives you some ideas to investigate.
 
Reply
Old Jan 7, 2023 | 07:57 PM
  #3  
Jrod4484lr4's Avatar
Thread Starter
|
4wd Low
Joined: Jan 2023
Posts: 13
Likes: 0
From: Houston Texas
Default

Originally Posted by SeattleDriver
When you changed the pan, I presume that means you installed a new plastic pan with filter? I’m not familiar with that code, but if it’s telling you the B clutch is heavily worn then you’ll want a clean filter in there to help capture the crud in your transmission.

People say U-Codes can be ignored, but I disagree. They are a symptom of a problem and almost always related! The TCM is in the valve body. It is rare to have a TCM problem unless you’ve messed with the TCM or connector plug (connects at back of transmission).

There is a shift position sensor switch on the side of the valve body (in the transmission). Metal fragments can build up on the switch and cause shifting problems. I *think* this could be related to your problem. The other thought
I have would be solenoids misbehaving because there is too much metallic crud in the fluid, this is a known problem on Ford ZF clones.

Sorry I cannot be more definitive, but hopefully this gives you some ideas to investigate.
It's greatly appreciated. Yes I bought a pan with the filter built into it.
Today I shot the wires at gear selector and that seems to be working as advertised. Something I have never noticed and my wife either but when its in park/neutral you can hear and feel a clunk in the rotary selector. I assume that's suppose to do that just never noticed. Feels and sounds like a relay.
My next step will be to pull the plug on the transmission, inspect, and shoot the wires and even back probe them.
I agree with you. I find it hard to be a TCM especially since it seems to be hard to find one for my14 lr4 landrover with 8hp70. I've found a few that say bmw, dodge, jaguar, but not for my lr4.
If I'm thinking what you are I also wonder if I moved around some crude and it's getting into a solenoid or shift positioner switch sensor like you suggested could be the culprit...

All I'm trying to gain is narrow this down to the best of my ability before I pay a shop to troubleshoot and replace/rebuild the transmission and still have the problem. I do have a few reputable "British" car shops in the Houston area, but I'd really like to try to give it my best before opening my wallet.

Oh by the way if interested, Land Rover charges 12k for a new tranny and 2200 for labor....... no thank you.
 
Reply
Old Jan 7, 2023 | 09:21 PM
  #4  
SeattleDriver's Avatar
Rock Crawling
Joined: Mar 2021
Posts: 256
Likes: 76
From: Seattle
Default

Ah, I forgot they changed to the rotary shifter in the face lifted LR4. I’m not sure how that shifter communicates with the TCM. The ones with shift levers have linkages that then connect to that position switch; I don’t know if yours has that switch or if it is purely electrical signals. But yes, I’m thinking it’s possible some crud moved around after the drain/fill and is now causing a headache.

Don’t feel beholden to a British shop. As you’ve found, ZF transmissions are in all sorts of makes. Talk to some BMW and Mercedes owners and see where they go or, better yet, find where those shops send their transmission work.

Story time: I got a loss of communications fault on my LR3 about 1200 miles after I changed the pan and fluid. It happened on a gravel road (my buddies really gave me a hard time about the LR3 breaking down on a dirt road) and the vehicle went into limp mode and then wouldn’t start once I parked it. With a lot of phaffing around I got it started and made it home with no problems. Eventually I tracked the problem down to a grounding wire in the TCM loom. I had to remove that plug for the trans service, and when I reinstalled it the wire came loose in the connector. It was fine until getting jostled on that dirt road and the TCM lost its ground. Here’s the frustrating part: that wire is impossible to remove from the loom without specialty tools. There is absolutely no way they can come loose on their own. It was 100% a factory flaw, and I only “exposed” it because I was the first person to touch that connector after 14 years of service!
 
Reply
Old Jan 7, 2023 | 09:43 PM
  #5  
Jrod4484lr4's Avatar
Thread Starter
|
4wd Low
Joined: Jan 2023
Posts: 13
Likes: 0
From: Houston Texas
Default

Originally Posted by SeattleDriver
Ah, I forgot they changed to the rotary shifter in the face lifted LR4. I’m not sure how that shifter communicates with the TCM. The ones with shift levers have linkages that then connect to that position switch; I don’t know if yours has that switch or if it is purely electrical signals. But yes, I’m thinking it’s possible some crud moved around after the drain/fill and is now causing a headache.

Don’t feel beholden to a British shop. As you’ve found, ZF transmissions are in all sorts of makes. Talk to some BMW and Mercedes owners and see where they go or, better yet, find where those shops send their transmission work.

Story time: I got a loss of communications fault on my LR3 about 1200 miles after I changed the pan and fluid. It happened on a gravel road (my buddies really gave me a hard time about the LR3 breaking down on a dirt road) and the vehicle went into limp mode and then wouldn’t start once I parked it. With a lot of phaffing around I got it started and made it home with no problems. Eventually I tracked the problem down to a grounding wire in the TCM loom. I had to remove that plug for the trans service, and when I reinstalled it the wire came loose in the connector. It was fine until getting jostled on that dirt road and the TCM lost its ground. Here’s the frustrating part: that wire is impossible to remove from the loom without specialty tools. There is absolutely no way they can come loose on their own. It was 100% a factory flaw, and I only “exposed” it because I was the first person to touch that connector after 14 years of service!
Man what a mess. I'm kind of at the point of replacing the tcm and megatronic or valve body whatever you want to call it. I'm still convinced it's eletrical not mechanical. I have a hard time believing that allll the clutch packs are bad causing this....... I mean a 12k tranny may fix it, but imo this vehicle is not worth that.

I don't mean to upset any hard core Land Rover peeps, but this thing has been the worst vehicle to work one. It literally took me 3 days to remove a fuel injector to replace a valve cover gasket..... Sorry that's a tangent, but man that sucked.
 
Reply
Old Jan 8, 2023 | 10:06 AM
  #6  
Jrod4484lr4's Avatar
Thread Starter
|
4wd Low
Joined: Jan 2023
Posts: 13
Likes: 0
From: Houston Texas
Default

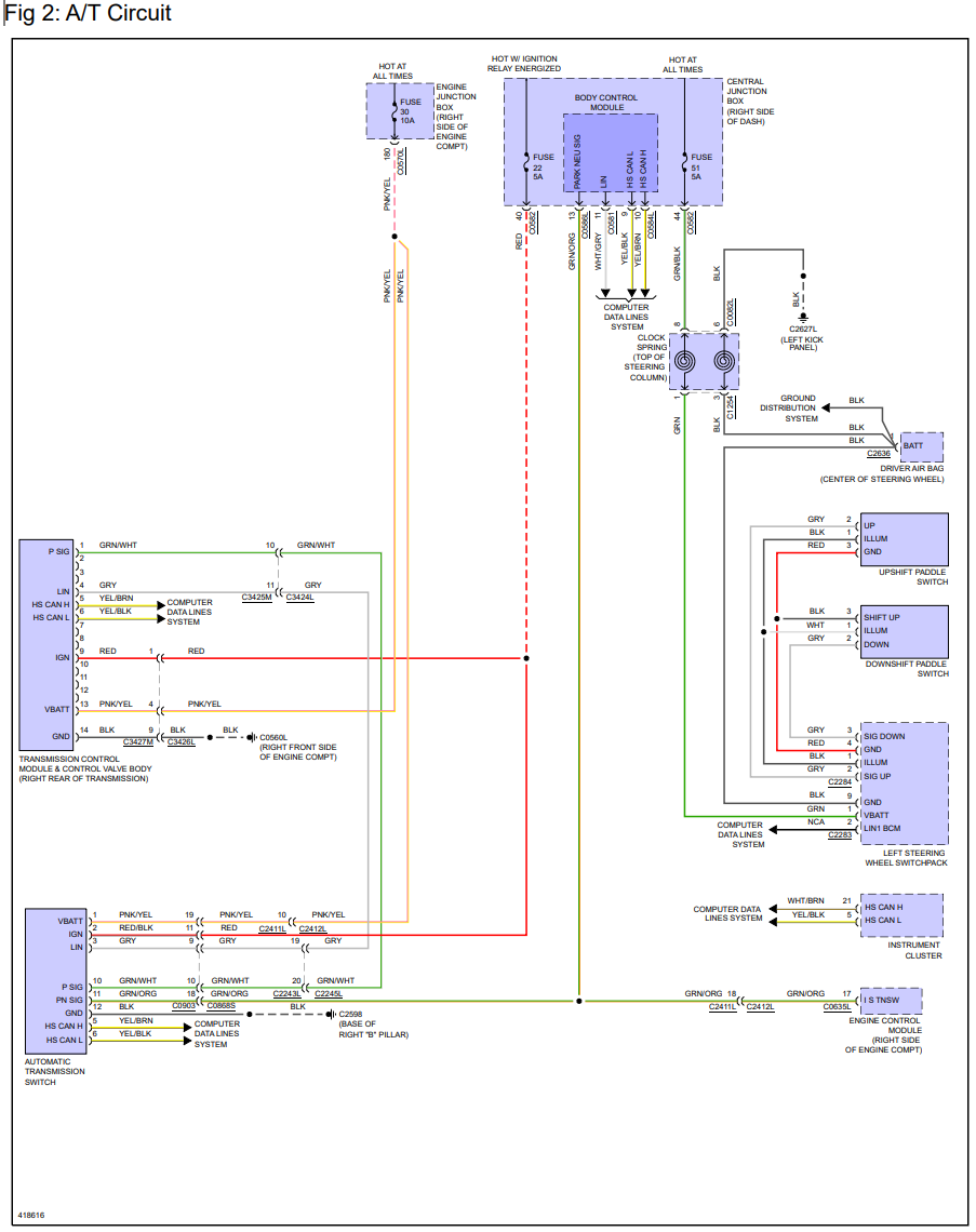
I guess i'm going to go after the TCM. I was able to check the wires at the rotary switch. I'm getting 12v with pin 1 all the time, 12v with pin 2 when ignition on, pin 3 gry, pin 10 grn/wht, pin 11 grn/org the fluke moves when you select park/neutral. pin 12 BLK has continuity to ground and also checked between red/blk and pnk/yel (mines prp/yel). My next move is to get to the plug on the TCM and check continuity between the TCM and ATC switch. I just realized I have an oscilloscope for my Autel scanner so I may need to play with that and figure out how that works.

 
Reply
Old Jan 18, 2023 | 07:53 AM
  #7  
Jrod4484lr4's Avatar
Thread Starter
|
4wd Low
Joined: Jan 2023
Posts: 13
Likes: 0
From: Houston Texas
Default

Just in case anyone is following this post...... I troubleshot down to the TCM, but I wasn't having good luck with finding the correct TCM online and the internet has a lot of misinformation out there. I decided to pull the valve body and TCM to get the part number directly off that. Well if you look in the first picture with the red square you'll see a little piece of metal. I wasn't sure where that came from at first. I noticed it when I got back underneath the lift an saw it laying there and I didn't know where it came from or where it belong.
So I decided to put it to the side just in case I figure something out in the mean time I hunted down the exact valve body/TCM for my transmission and it was $900. Something told me to wait before I pulled the trigger and I'm glad that I did. I was trying to dry off the oil pan and I heard something rattling in the filter and that's when I pulled that other piece of metal and then that's when I knew I was screwed.
Now $1,300 later I have a donner 69K transmission I guess I'm replacing everything.


 
Reply
Old Jan 18, 2023 | 09:29 AM
  #8  
SeattleDriver's Avatar
Rock Crawling
Joined: Mar 2021
Posts: 256
Likes: 76
From: Seattle
Default

Wow. I’d call that catastrophic failure. Very rare in these ZF transmissions from what I know. $1300 for a lower mileage donor is a deal. You’ll need to study up on the swap, but I’m 99% sure you’ll need to swap your current TCM (the black thing also called a Mechatronix) to the donor because it is programmed to your ECU/VIN —that’s a major reason why the new or professionally rebuilt TCM+valve body cost so much for these.

It’s certainly not what you wanted to find, but at least it is a diagnosis. Thanks for the update.
 
Reply
Old Jan 18, 2023 | 10:43 AM
  #9  
Jrod4484lr4's Avatar
Thread Starter
|
4wd Low
Joined: Jan 2023
Posts: 13
Likes: 0
From: Houston Texas
Default

I appreciate that. Sucks but I was also told by a local shop that works on European vehicles and he said the same. He does not recall ever having to change out a transmission on an LR4. I asked what the labor would be for remove and replace this transmission and I was quoted about $2,200 just for labor soooo looks like I'm doing it myself.
Also I have an autel scan tool that has capabilities of programming and it has "gear change module" selection I believe is what it's called on the scanner. I still feel that it's electronic, but finding these metal pieces leads me to think otherwise. I will however use the donor valve body.
 
Reply
Old Dec 23, 2023 | 06:49 AM
  #10  
JP Rover's Avatar
1st Gear
Joined: Dec 2023
Posts: 1
Likes: 0
Default

What was the outcome of this? Did swapping the valve body work? Your autel able to change VIN? Or did you swap entire transmission and change VIN ?
 
Reply



All times are GMT -5. The time now is 12:12 AM.